Skip to content
Vintage Aviation
Menu
Home
About
Spitfire
Spitfire Throttle Quadrants
Workshop
Fiver Flights
Brewster’s tail
Fokker’s tail
For Sale
SPITFIRE REPLICA COCKPIT PARTS
ORIGINAL PARTS
Testimonial
Contact
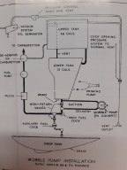
Wobble pump installation
Leave a comment
Subscribe
Subscribed
Vintage Aviation
Sign me up
Already have a WordPress.com account?
Log in now.
Vintage Aviation
Subscribe
Subscribed
Sign up
Log in
Copy shortlink
Report this content
View post in Reader
Manage subscriptions
Collapse this bar